Архив Форума Hi-Fi.ru
По 23-5-2020
Портал Hi-Fi.ru более не предоставляет возможностей и сервисов по общению пользователей


Страницы: Пред. 1 ... 450 451 452 453 454 ... 1198 След.

"Магнитофоная говорилка", Обо всём на свете.

 
 
Коротнуться могут смежные витки
и просадка будет незначительной
Транс холодный - петля уже дала бы нагрев в каком то месте
 
 
Возможно такая ситуация

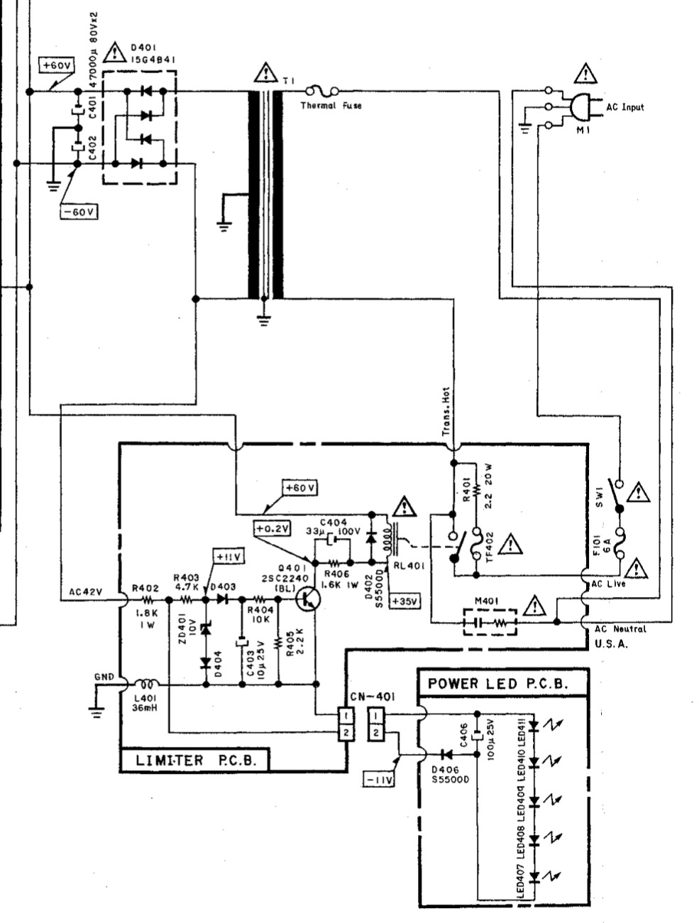
Рогов И.Е. Конструирование источников питания звуковых усилителей
IMG_2336.PNG (252.51 КБ)
 
 
Цитата
Магнитофоныч  пишет:
Возможно такая ситуация  
Когда разбалтываются,то "одна монетка не звенит,а две звенят не так"... ;)
 
 
Не знаю уже на что думать
софтстарт есть в нем
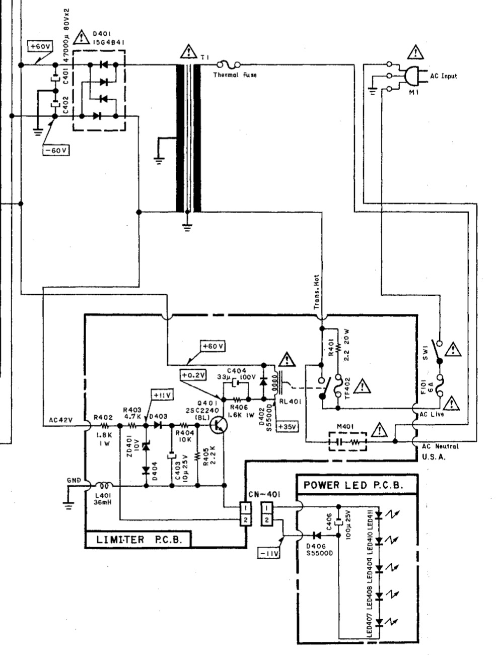
IMG_2337.PNG (178.97 КБ)
 
 
Пётр,"земля" на вилке задействована?
Если да,попробуйте отключить.
P.S.Диоды в "мосту" проверили - особливо, "обратное" сопротивление.
 
 
Земля пока не задействована

Мост конечно тоже может козлить - погоняю

Такой гул у тора обычно начинается, когда нагрузка увеличилась резко
В общем - еще один детектив наклевывается ...
 
 
Цитата
Магнитофоныч  пишет:
Такой гул у тора обычно начинается, когда нагрузка увеличилась резко  
Дык,что мешает отпаять "два конца" от транса, во вторичке, и проверить? ;)
 
 
Лень-матушка
Данунах-батюшка

:D

Пошел паяльные принадлежности греть ...
 
 
Владимир, скажите честно Вы - колдун?
:D
После отпайки моста рычалка притухла ...
Теперь мост пошел искать похожий ...
 
 
Мост поменял на KBPC2510
Рычит опять ...
Значит не мост ...
Блин ...
Страницы: Пред. 1 ... 450 451 452 453 454 ... 1198 След.
Архив Форума Hi-Fi.ru
По 23-5-2020
Портал Hi-Fi.ru более не предоставляет возможностей и сервисов по общению пользователей

1997—2026 © Hi-Fi.ru (Лицензионное соглашение)