Дорогие форумчане ! Прошу помощи ! Приобрёл ct-s550s более приличного ничего было не найти и конечно же со спиленной головой лмп обслужил ( смазка чистка опыта масса) , есть вопрос если ставить 36001 нужно ли что то переделывать в креплении , пишут разное , где купить такую головку, есть ли смысл менять в ув 5220 на что то более современное и какие будут общие рекомендации (ткните носом что и где , штудировать весь форум крайне тяжело), очень прошу помочь! Спасибо!
Архив Форума Hi-Fi.ru
По 23-5-2020
Портал Hi-Fi.ru более не предоставляет возможностей и сервисов по общению пользователей
По 23-5-2020
Портал Hi-Fi.ru более не предоставляет возможностей и сервисов по общению пользователей
Касетная дека Pioneer CT-737, Стоит ли покупать Pioneer CT-737
|
02-02-2016 19:59:08
|
|
|
|
|
|
02-02-2016 20:42:33
作りましょう!
|
|||
|
|
|
|
02-02-2016 20:59:38
Наличие только диплома = наличию водительского удостоверения у "блондинки". :D
|
|||||
|
|
|
|
02-02-2016 21:13:52
作りましょう!
|
|||
|
|
|
|
02-02-2016 21:28:33
Хорошо, попробую 150-180. а звона особого нет, или я его не слышу.
Наличие только диплома = наличию водительского удостоверения у "блондинки". :D
|
|
|
|
|
|
02-02-2016 21:58:27
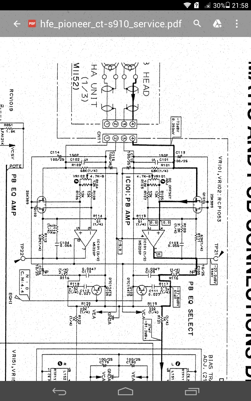
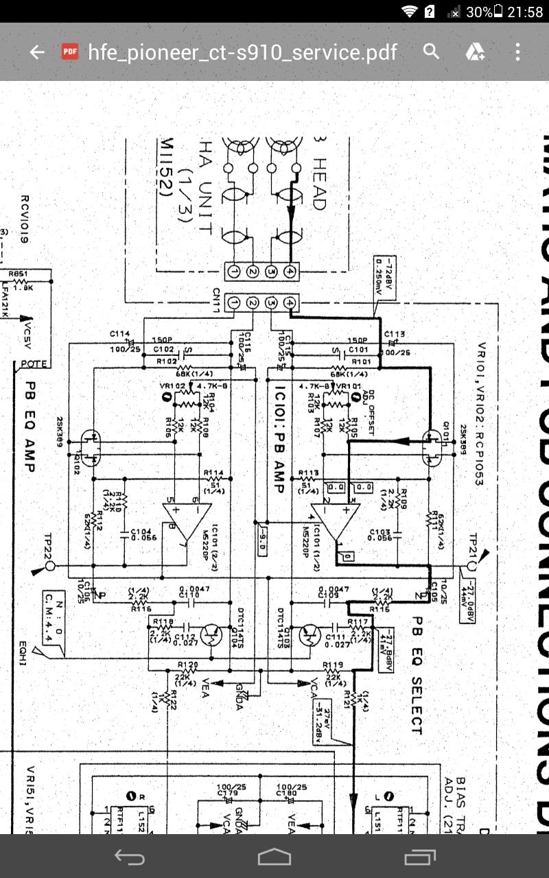
А масль у самого была поставить 150, так как такая ёмкость стоит в аморфоголовом сt-s910
Наличие только диплома = наличию водительского удостоверения у "блондинки". :D
|
|
|
|
|
|
02-02-2016 22:12:33
В том смысле что он намерен не с тест ленты, а с собственной записи?, то есть запись чудит? Может быть, да уж больно до12,5-16кГц всё как то очень прилично выходит.
Наличие только диплома = наличию водительского удостоверения у "блондинки". :D
|
|
|
|
|
|
02-02-2016 22:13:46
Достаточно убрать емкость совсем, и все станет ясно. Хотя по ЛИМ не мешает посмотреть, конечно.
Изменено: - 02-02-2016 22:14:28
作りましょう!
|
||||
|
|
|
|||
Архив Форума Hi-Fi.ru
По 23-5-2020
Портал Hi-Fi.ru более не предоставляет возможностей и сервисов по общению пользователей
По 23-5-2020
Портал Hi-Fi.ru более не предоставляет возможностей и сервисов по общению пользователей
