У наков 2 пок 40-45мГн голова, у Тандберга около 70, а вот ГС очень низкая была.
Архив Форума Hi-Fi.ru
По 23-5-2020
Портал Hi-Fi.ru более не предоставляет возможностей и сервисов по общению пользователей
По 23-5-2020
Портал Hi-Fi.ru более не предоставляет возможностей и сервисов по общению пользователей
Дискретный УВ, Как основа хорошего звука деки
|
21-07-2019 04:11:13
|
|
|
|
|
|
21-07-2019 08:28:24
трек с частотой 400 Гц записан на всю ширину трек с частотой 440 Гц записан в правом канале (на стороне А) все треки длятся по 8 секунд |
|||
|
|
|
|
21-07-2019 08:48:53
Информация по зеркалкам с обычной пленкой и с размеченным ракордом
|
|
|
|
|
|
21-07-2019 09:36:20
Померил индуктивность ГВ у ZX-7 на 1 кГц 0,1 Vrms
L - 34,87 mH 191 Ом R - 55,35 mH 196 Ом Разброс большой по индуктивности
Изменено: - 21-07-2019 15:39:01
|
|
|
|
|
|
21-07-2019 19:31:02
Предлагаю определить самый сложный УВ в истории кассетостроения. Критерий сложности - количество элементов
Можно также определить и самый сложный УЗ А также самые простые УВ и УЗ |
|
|
|
|
|
21-07-2019 19:32:52
Сложнее агеевского ничего не было и не будет
или ты серийные аппараты имеешь в виду? |
|
|
|
|
|
21-07-2019 19:32:59
Что интересно, схемы на ОУ сразу выпадают из категории самых сложных
|
|
|
|
|
|
21-07-2019 19:36:05
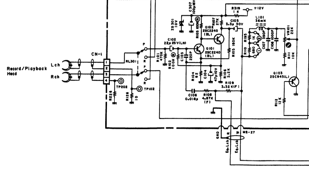
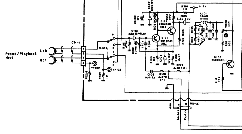
Кстати, судя по недавним фоткам серийных Агеевский не таким уже и сложным кажется Вообщем, надо считать детали
Изменено: - 21-07-2019 19:36:23
|
|||
|
|
|
|
21-07-2019 20:15:26
Номинант на звание самого простого
Nakamichi BX-125 Подобные же двухтранзисторные УВ использовались и в первом поколении 250, 350, 500, 550, 600 |
|
|
|
|
|
21-07-2019 20:28:47
Вот самый простой
|
||||
|
|
|
|||
Архив Форума Hi-Fi.ru
По 23-5-2020
Портал Hi-Fi.ru более не предоставляет возможностей и сервисов по общению пользователей
По 23-5-2020
Портал Hi-Fi.ru более не предоставляет возможностей и сервисов по общению пользователей
