Архив Форума Hi-Fi.ru
По 23-5-2020
Портал Hi-Fi.ru более не предоставляет возможностей и сервисов по общению пользователей


Страницы: Пред. 1 ... 4 5 6 7 8 ... 10 След.

Сетевой фильтр, Powergrip

 
 
Цитата
И получу я по самые не хочу!
За то что лезете куда не следует точно получите ).
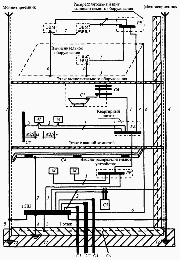
Правильное заземление согласно 1.7 ПУЭ
Мы пойдём другим путём (с)
 
 
1.7 ПУЭ
https://www.ruscable.ru/info/pue/1-7.html
Мы пойдём другим путём (с)
 
 
Господа-теоретики, вы вместо всей этой воды закажите в Китае СФ и услышите то чего раньше не слышали на своей аппаратуре. У самого сейчас такой. Сам не верил в какой-то прирост, брал просто для удобства, так как у него розеток 8+2. Но то что услышал превзошло моими ожидания! Там же мой отзыв, прочтите. Очень классный продукт.  
 
 
Ну это если Вы живёте в съёмной квартире,тогда красивые коробочки "наше всё"
В своей всё таки лучше привести электропитание в порядок...
А потом уже коробочки...
 
 
Господин Галкин, СФ за 6 тысяч (включая доставку) гораздо дешевле чем мутить ремонт квартиры (с ковырянием стен) по 20~100 тысяч (сумма ремонта будет зависеть зависеть от многих факторов). Это хоть и умный, но всё же ВРЕДНЫЙ СОВЕТ. Потому как результат неизвестен, а калькуляция ремонта (в моём случае квартиры) выльется в круглую сумму+кучу геморроя по возне и переделыванию ремонта. С вашей стороны этот звучит как "мы не ищем лёгких путей!" Причём не только лёгких, но и недорогих. Бред, да и только...
Изменено: CostA - 20-11-2019 11:27:14
 
 
Цитата
CostA написал:
Господин Галкин, СФ за 6 (включая доставку) гораздо дешевле чем мутить ремонт квартиры (с ковырянием стен) по 20~40 тысяч. Это хоть и умный, нет всё же ВРЕДНЫЙ СОВЕТ.
Умный совет не бывает вредным... ;)
Грамотно выполненная замена проводки - благо,со всех точек зрения.
P.S.Если душит жаба,то никакие "коробочки" не решат проблем,которые могут произойти в дальнейшем... :(  
 
 
Космонавт Леонов, давайте не фантазировать в теории, а обратимся к практической стороне такого бреда ремонта:

во-первых, надо закупиться всей электрикой.
во-вторых, нанять электрико-монтажника с соответствующим опытом работы
в-третьих, расковырять стены и последующим их ремонтом. Вот у меня старая плитка. Мне всю плитку придётся переклеивать? Всю, потому как колхоз будет бросаться не вооруженным взглядом.

Мне даже представить страшно вот сколько это всё выльется! Так что это даже не вредный, это дебильный совет, рассчитанный на недалёких.  
 
 
Цитата
vik написал:
Не знаю есть ли такие вопросы, но хочеться на них получить нормальные ответыПриобрёл сетевой фильтр Powergrip 2 и пишут , что на нём не надо менять сетевой кабель. 1. Почему не надо? Ведь в комплекте даётся обычный кабель фирмы Kema, только жилы не 0,75 а побольше 1 5 мм. 2. Кабель , что так хорош ? Ведь обычный штатный кабель, которых полно в продаже и можно купить совсем за дёшево.3. Неужели какой нибудь Oyaide или Saec будет здесь не уместен?Мне кажется должно быть хорошо и звучание аудиосистемы улучшится. Ведь всяко лучше поставить фирменный кабель и с большим сечением проводов, например 3,5 или ещё лучше 5,5 .мм. Ведь перед блоками ( после сетевого фильтра) стоят именно такие кабели. Неужели перед фильтром этот штатный кабель будет достаточным?  
Я как-то тоже был озадачен подобным вопросом, после приобретения фильтра Isol-8 MiniSub-II.
В комплекте кабеля не было, но производитель советовал в качестве оптимального относительно недорогие  сетевички своего производства... (можно сказать классика: OFC сечением 2,5мм, экранированный).

Но один товарищ (у него также был такой фильтр), подсказал попробовать поставить что-нить посерьезней..... в итоге поставил сначала AudioQuest NRG-3 - стало получше, поинтересней, более драйвовее, потом попробовал поставить AudioQuest NRG-5 стало еще вкуснее, по всему спектру пошли улучшения, да так и оставил этот сетевик на входе фильтра.
Создалось впечатление, что входной кабель, как-бы задаёт общую картину (тон).
Так, что рекомендую, как минимум попробовать.
 
 
Цитата
CostA написал:
во-первых, надо закупиться всей электрикой.во-вторых, нанять электрико-монтажника с соответствующим опытом работыв-третьих, расковырять стены и последующим их ремонтом.
Некоторые мои знакомые так и сделали...
На на совет купить ,в место этого волшебную коробочку..
На меня бы посмотрели как на идиота..
Ну может быть спросили о физических принципах появления дополнительной энергии,в случае гове...проводки.
В Вашем случае всё довольно просто...
В Вашей не дорогой системе обрезание фундамента ,позволило услышать другие частоты...
 
 
Для лентяев,немцы делали..
Двигатель-генератор посередине маховик,вот он и есть аккумулятор энергии.
На выходе чистая трёхфазная сеть...
Конечно,конечно нищие...заказывайте волшебные коробочки в Китае,у таких же нищих...
Страницы: Пред. 1 ... 4 5 6 7 8 ... 10 След.
Архив Форума Hi-Fi.ru
По 23-5-2020
Портал Hi-Fi.ru более не предоставляет возможностей и сервисов по общению пользователей

1997—2026 © Hi-Fi.ru (Лицензионное соглашение)