Ещё час прошёл без "откатов", комуто сегодня ""кина не будет" 
Наличие только диплома = наличию водительского удостоверения у "блондинки". :D
|
03-10-2017 21:25:19
Ещё час прошёл без "откатов", комуто сегодня ""кина не будет"
Наличие только диплома = наличию водительского удостоверения у "блондинки". :D
|
|
|
|
|
|
03-10-2017 21:30:14
|
|||
|
|
|
|
03-10-2017 21:59:01
Ударная колонка для пробивки отверстий в пустотке перекрытий, патрон от калаша.
Если небыло, то на кувалду конус от подшипника приварил, и вперд, опять ручками.
Изменено: - 03-10-2017 21:59:42
Наличие только диплома = наличию водительского удостоверения у "блондинки". :D
|
|
|
|
|
|
04-10-2017 04:06:29
|
|||
|
|
|
|
04-10-2017 07:22:14
Наличие только диплома = наличию водительского удостоверения у "блондинки". :D
|
|||||
|
|
|
|
04-10-2017 08:35:06
Мне на тейпхеде понравилось
Как будто из дома не выходил |
|
|
|
|
|
04-10-2017 08:38:43
|
|||
|
|
|
|
04-10-2017 13:03:10
Олег
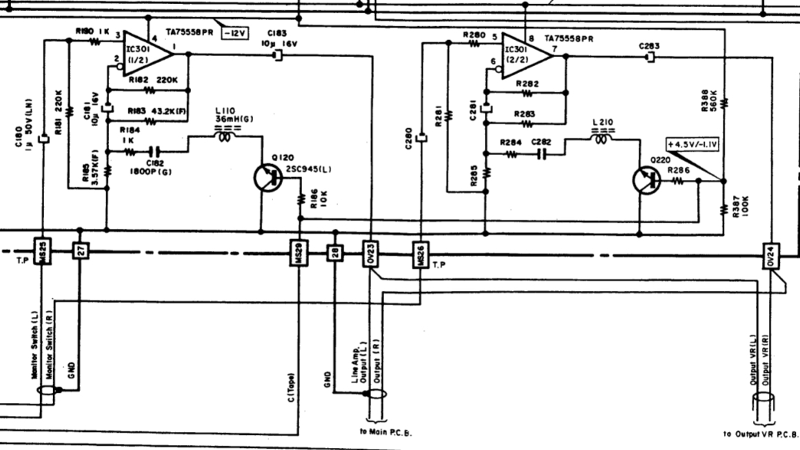
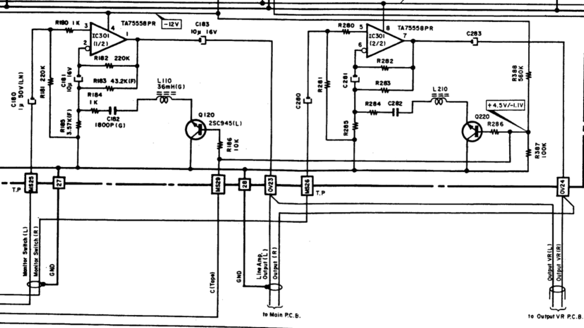
я это - поправочку хотел внести в сказанное/содеянное Про нормирующий усилитель мы с тобой спорили в ZX-9 Я не прав про Ku = 13 Я взял только ветвь ниже C181 и ее посчитал Леонид Иванович на онлайнере рассеял мои сомнения Там R182 и R183 по переменному току в параллели Поэтому их результирующее сопротивление будет 36,1 кОм И соответственно Ku = 11,11 на переменном В общем - я не прав был Картинка от ZX-7 (вроде нумерация совпадает)
Изменено: - 04-10-2017 13:03:35
|
||||
|
|
|
|||